紅外溫度傳感器可以不接觸目標而通過測量目標發射的紅外輻射強度計算出物體的表面溫度。非接觸測溫是紅外測溫儀最大的優點,使用戶可以方便地測量難以接近或移動的目標。
KJT_DXEW系列溫度傳感器為一體化集成式紅外溫度傳感器,傳感器、光學系統與電子線路共同集成在不銹鋼殼體內; KJT-DXEW系列易于安裝,金屬殼體上的標準螺紋可與安裝部位快速連接:同時KJT-DXEW系 列還有各型選件(例如吹掃器、安裝支架、可調安裝支架、吹掃保護套等)以滿足各種工況場合要求。
| 保護等級 | IP65(NEMA-4) |
| 環境溫度 | 0-60℃ |
| 存儲溫度 | -20-80℃ |
| 相對濕度 | 10-95%(不結露) |
| 材料 | 不銹鋼 |
| 電纜長度 | 1.5M(標準)其它特殊規格(定制) |
| 工作電源 | 24VDC |
| 最大電流 | 50mA |
| 輸出信號 | 4-20mA |
| 光譜范圍 | 8-14μm |
| 溫度范圍 | 0-100℃ |
| 光學分辨率 | 20 |
| 響應時間 | 150ms(95%) |
| 測溫精度 | 測量值的±1%或者±1.5℃ |
| 重復精度 | 測量值的±0.5%或者±1℃ |
| 尺寸 | 113MMxφ18MM(長度*直徑) |
| 發射率 | 0.95固定 |
光路圖
工作原理及注意事項
a. 紅外測溫原理
任何物體都向外輻射紅外能量,輻射強度隨著溫度的變化而變化。紅外測溫儀一般使用波長在0.8μm-18μm范圍內的紅外輻射能量。
紅外溫度傳感器是一種光電子傳感器,它接收紅外輻射并將其轉化成電信號,經電子線路放大器、線性化、信號處理,顯示或輸出溫度。
b.被測量點的最大距離和尺寸。
被測目標的尺寸和紅外測溫儀的光學特性決定了被測目標和測量頭之間的最大距離。為了避免測量誤差,被測目標應盡量充滿探測頭的視場。因此,應保持被測點始終小于被測物體或至少與被測目標相同尺寸。
c.
環境溫度
KJT-DXEW系列紅外溫度傳感器可以在環境溫度0-60℃范圍內工作。否則,請選用冷卻保護套。
d. 鏡頭清潔
儀器的鏡頭必須保持清潔,避免因粘有灰塵、煙塵等污染物而導致測量誤差甚至損壞鏡頭,若鏡頭粘有灰塵,可用擦鏡紙蘸無水酒精擦拭。
e. 電磁干擾
為了防止電磁方面的干擾,請保證以下
措施:
請在安裝時盡量使紅外溫度傳感器遠離電磁場源(比如電動機、馬達、大功率電纜等),如有必要可加金屬套管。



冷卻保護套尺寸:


KJT-DXEW系列金屬殼體帶M18×1螺紋,可用于直接安裝,也可通過使用安裝支架進行安裝,可調安裝支架能夠使測量頭的調節更加方便。
在調整被測目標與測量頭時必須確保光路無遮擋。
| 類型 | 線顏色 | 功能 |
| 輸出 4~20mA | 紅色 | +24V |
| 蘭色 | 信號輸出4-20mA+ | |
| 輸出 0~5V | 紅色 | +24V電源正 |
| 黑色 | 0V電源地 | |
| 黃色 | 信號輸出+ | |
| 綠色 | 信號輸出- |
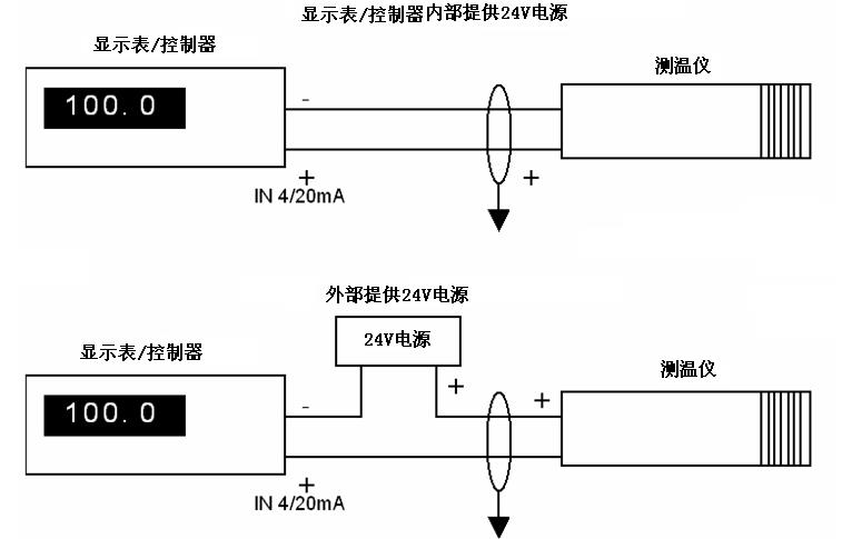
對于4~20mA的模擬信號輸出。為兩線制環路電流輸出方式,其與顯示器或控制器的連接,有以下兩種典型應用(連接法):

